麦克传感提供专业监测设备助力海水淡化工程
海洋,作为地球上最广阔的水体总称,占据着约71%的地球表面积,然而如此丰富的水资源,却无法作直接作为淡水资源使用。世界各地的水资源依旧匮乏。像是一部分沿海地区虽然应有着广阔的海域,同样也为缺水地区,因此进行海水淡化措施能够有效缓解用水问题。

那么我们又应该如何将海水如何进行淡化?
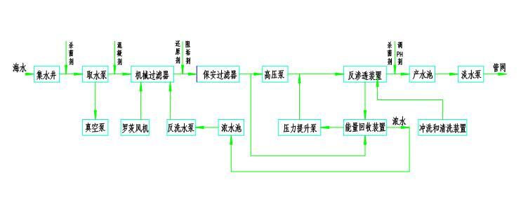
一般进行海水淡化会采用反渗透膜法,利用这一方法,通过使用高压泵对海水进行加压,使海水中的水分子通过反渗透膜,从而实现水和盐分的分离。
而进行此操作时,必须进行各项数据的密切监测以保证海水能够顺利进行淡化操作,精密的设备能够保证操作时误差降低至最小,而在上面的操作步骤描述中,我们不难看出,在整个海水淡化的操作中,压力的大小直接涉及到淡化操作的成功与否,因此,在整个海水淡化的流程中,需要各类仪器来进行压力的监测。麦克传感针对流程中重要的几个压力监测点提供专业的监测设备。
通过液位变送器MPM489W分别进行进水储水罐与淡水储水罐内部水位监测,因为海水本身特性并不复杂,MPM489W其专业性能能够满足不同情况下的水体压力监测,及时反映罐体内部水量的多少,及时作出对应调整。

随后,麦克传感提供的MFE600E电磁流量计,能够时刻监测管道内部的水流情况,不受液体的温度、压力、电导率等因素影响,并且将累积流量、瞬时流量、流速、流量百分比等参数通过点阵LCD进行显示,有效监测管道内部数据,及时应对突发状况。

而在高压泵环节,则可直接采用麦克传感提供的MPM483压力变送器与开关设备进行连接或者直接采用MPM583压力开关进行水流测控,通过监测水流压力是否达到既定压力值而对水流大小进行管控,使高压泵在进行压缩时更加精准。


同样,除了这些压力监测设备,由于一年四季工作环境温度的不同,在管道上一般还会安装温度变送器进行温度监测,麦克传感所提供的MTM4831温度变送器安装灵活,形式多样,能够适应各种工况下的精准监测,保障操作流程温度情况的监测。

未来,麦克传感将不断优化升级有关海水淡化流程的监测,助力缓解世界各地的水资源匮乏问题,不断为社会贡献自己一份力量。
















